|
|
|
Lambdaregelung von Ottomotoren ohne Kompressor |
|
| Mar Co |
Gast
|
 |
Beiträge: ---
|
 |
|
 |
Anmeldedatum: ---
|
 |
|
 |
Wohnort: ---
|
 |
|
 |
Version: ---
|
 |
|
|
 |
|
Verfasst am: 27.03.2015, 17:24
Titel: Lambdaregelung von Ottomotoren ohne Kompressor
|
 |
| |
 |
|
Guten Tag,
Ich studiere Elektrotechnik an einer Technischen Universität und bearbeite seit einiger Zeit meine Bachelorthesis.
Die Aufgabe ist der Enwurf einer Vorsteuerung zur Lambdaregelung eines Ottomotors.
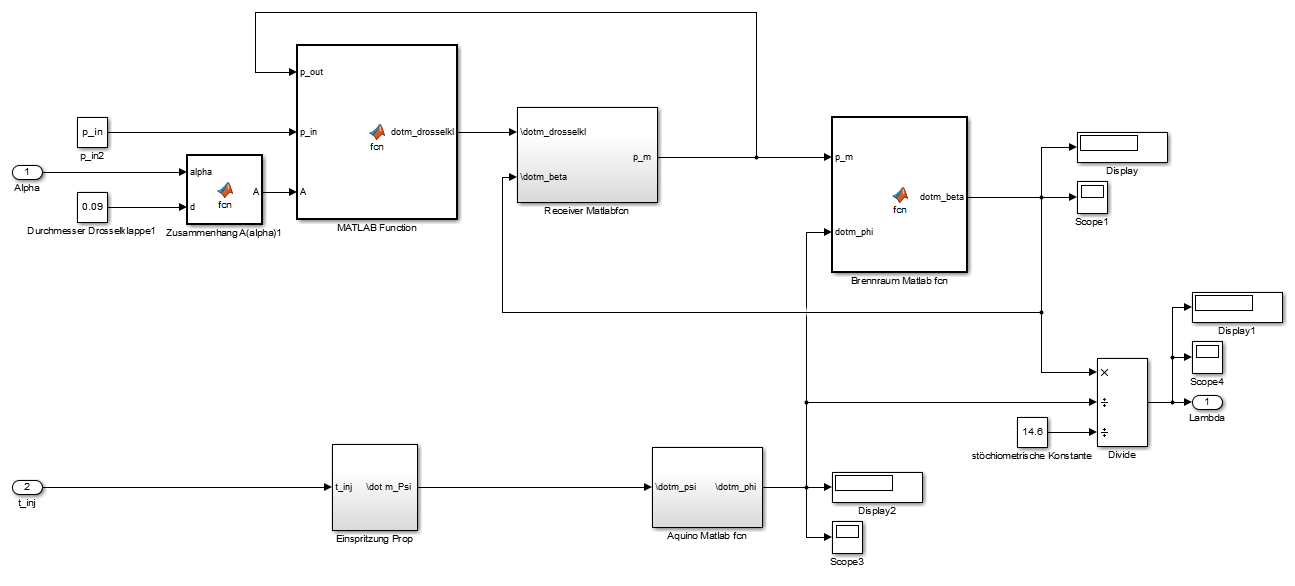
Doch so weit bin ich noch nicht. Ich habe die Modellgleichungen recherchiert, die die Prozesse in verschiedenen Bauelementen beschreiben:
-Massenstrom durch Drosselklappe (zeitinvariant)
-Druckänderung im Saugrohr (DGL)
-Massenstrom in den Brennraum (LZI)
-Wallwetting-Modell (DGL)
Die Blöcke mit den einzelnen Gleichungen habe ich in Simulink erstellt und zu einem System verbunden. Die verwendeten Arbeitspunktparameter habe ich aus Literaturquellen zusammengesucht, da ich keine Möglichkeit habe, sie an einem Prüfstand zu bestimmen.
Leider funktioniert das Modell nicht. Es erscheint folgendes Fenster:
"Runtime error
Call to Matlabfunction aborted:Domain error.To compute comlex results from real x, use 'sqrt(complex(x))'
Press OK to open debugger"
In der Modellgleichung der Drosselklappe befindet sich eine Wurzelfkt deren Argument negativ wird wegen (p_out>P_in)
Das darf meiner Meinung nach nicht sein, da bei einem Saugmotor der Druck nach der Drosselklappe immer kleiner sein muss als vor der Klappe.
Wie dieser erhöhte Druck im Modell zu stande kommt kann ich mir nicht erklären.
Evtl. durch falsche Arbeitpunktparameter oder ein Fehler im Modell...???
Ich arbeite nun schon etwa 2 Wochen an dem Modell und bekomme es nicht zum laufen. Über Hilfe oder gute Tipps wäre ich deswegen sehr dankbar
| Beschreibung: |
|
 Download |
| Dateiname: |
debugger.png |
| Dateigröße: |
58.02 KB |
| Heruntergeladen: |
959 mal |
| Beschreibung: |
|
 Download |
| Dateiname: |
Modell bild.png |
| Dateigröße: |
41.61 KB |
| Heruntergeladen: |
947 mal |
|
|
|
|
|
|
| Mar Co |
Gast
|
 |
Beiträge: ---
|
 |
|
 |
Anmeldedatum: ---
|
 |
|
 |
Wohnort: ---
|
 |
|
 |
Version: ---
|
 |
|
|
 |
|
Verfasst am: 17.07.2015, 17:06
Titel:
|
 |
Fehler war: Bei dem Gesamtmotormodell handelte es sich um ein sog. steifes System. Die Zeitkonstanten der beiden DGLs waren stark unterschiedlich(stark unterschiedliche eigenwerte der linearisierten Systemmatrizen), deshalb besaß das Modell 2 verschiedene Dynamiken.
Lösung: Wahl eines geeigneten solvers in Simulink(für steife Systeme). Oder Wahl einer kleinen Rechenschrittweite, die wegen ihrer effektiven Rechenschrittweite die Eigenwerte des Systems in das Stabilitätsgebiet verschiebt.
|
|
|
|
|
|
|
Einstellungen und Berechtigungen
|
|
Du kannst Beiträge in dieses Forum schreiben. Du kannst auf Beiträge in diesem Forum antworten. Du kannst deine Beiträge in diesem Forum nicht bearbeiten. Du kannst deine Beiträge in diesem Forum nicht löschen. Du kannst an Umfragen in diesem Forum nicht mitmachen. Du kannst Dateien in diesem Forum posten Du kannst Dateien in diesem Forum herunterladen
|
|
Impressum
| Nutzungsbedingungen
| Datenschutz
| FAQ
| RSS
Hosted by:
Copyright © 2007 - 2026
goMatlab.de | Dies ist keine offizielle Website der Firma The Mathworks
MATLAB, Simulink, Stateflow, Handle Graphics, Real-Time Workshop, SimBiology, SimHydraulics, SimEvents, and xPC TargetBox are registered trademarks and The MathWorks, the L-shaped membrane logo, and Embedded MATLAB are trademarks of The MathWorks, Inc.
|
|