|
|
|
[Simulink] Realisieren einer Rampenfunktion in einer DGL |
|
| Esteban |
Gast
|
 |
Beiträge: ---
|
 |
|
 |
Anmeldedatum: ---
|
 |
|
 |
Wohnort: ---
|
 |
|
 |
Version: ---
|
 |
|
|
 |
|
Verfasst am: 29.04.2011, 20:43
Titel: [Simulink] Realisieren einer Rampenfunktion in einer DGL
|
 |
| |
 |
|
Guten Abend zusammen,
ich habe ein kleines Problem mit Simulink und hoffe ihr könnt mir weiterhelfen oder zumindest einen Tip geben.
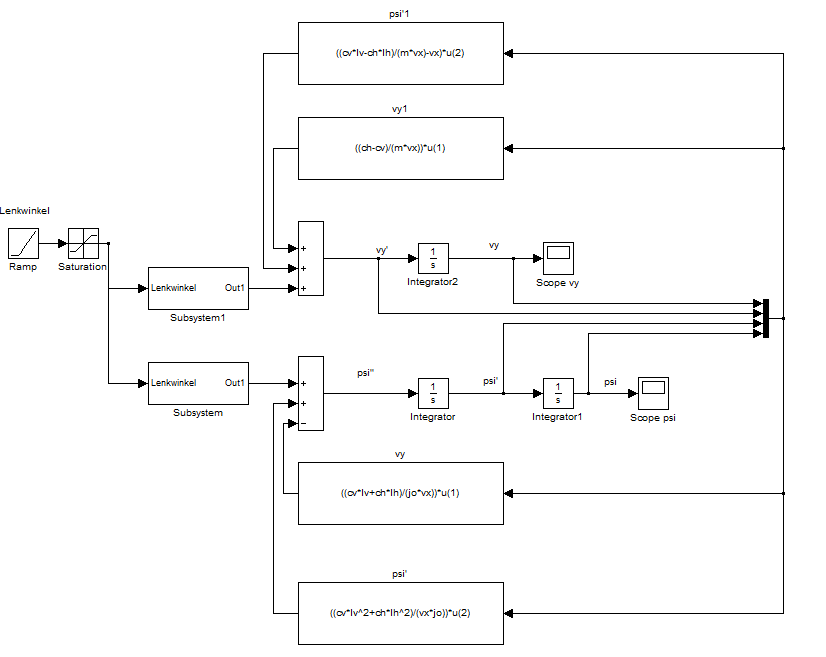
Anbei sind Screenshots des Blockschaltbildes und der zwei Subsysteme.
Kurz zum System:
Es soll ein Einspurmodell eines Fahrzeuges simuliert werden. Dafür habe ich die zwei Differenzialgleichungen aufgestellt.
Nun soll der Lenkwinkel über eine Rampenfunktion eingespeist werden. Dabei soll ein Lenkeinschlag bis zu einem bestimmten Lenkwinkel vorgegeben werden. Soweit so gut.
Nun ist meine Frage, wie ich es in Simulink realisiere, dass die DGLs sich einen Wert aus der Rampenfunktion holen, dann einmal die DGLs durchlaufen und dann den berechneten Wert ausgeben. Erst dann soll ein neuer Wert aus der Rampe geholt werden und die DGLs erneut wieder durchlaufen werden.
Kann mir evtl. jmd einen Tip geben? Ich habe schon verschiedene Bücher gewälzt aber immer nur Beispiele für einfache DGLs gefunden, die z.B. eine Schwingung darstellen und keine zu meinem Problem.
Vielen Dank für eure Hilfe!
Gruß
| Beschreibung: |
|
 Download |
| Dateiname: |
bild3.png |
| Dateigröße: |
7.13 KB |
| Heruntergeladen: |
864 mal |
| Beschreibung: |
|
 Download |
| Dateiname: |
bild2.png |
| Dateigröße: |
6.13 KB |
| Heruntergeladen: |
858 mal |
| Beschreibung: |
|
 Download |
| Dateiname: |
bild1.png |
| Dateigröße: |
21.59 KB |
| Heruntergeladen: |
879 mal |
|
|
|
|
|
|
|
|
|
Einstellungen und Berechtigungen
|
|
Du kannst Beiträge in dieses Forum schreiben. Du kannst auf Beiträge in diesem Forum antworten. Du kannst deine Beiträge in diesem Forum nicht bearbeiten. Du kannst deine Beiträge in diesem Forum nicht löschen. Du kannst an Umfragen in diesem Forum nicht mitmachen. Du kannst Dateien in diesem Forum posten Du kannst Dateien in diesem Forum herunterladen
|
|
Impressum
| Nutzungsbedingungen
| Datenschutz
| FAQ
| RSS
Hosted by:
Copyright © 2007 - 2026
goMatlab.de | Dies ist keine offizielle Website der Firma The Mathworks
MATLAB, Simulink, Stateflow, Handle Graphics, Real-Time Workshop, SimBiology, SimHydraulics, SimEvents, and xPC TargetBox are registered trademarks and The MathWorks, the L-shaped membrane logo, and Embedded MATLAB are trademarks of The MathWorks, Inc.
|
|